奥洲物産運輸が薄膜ソーラーパネル「GasHeru(ガシェル)」を全車両に搭載、販売も開始
奥洲物産運輸株式会社(本社:宮城県東松島市、代表取締役:菅井 武英)は、車両22台(ウイングトレーラと10t車)に薄膜ソーラーパネル「GasHeru(ガシェル)」を搭載し、燃料使用量およびCO2排出量の削減を可視化する取り組みを開始いたしました。また、自社車両への導入とあわせて、同製品の販売を開始いたしました。

■背景と目的
当社は、物流業界が直面する世界的な地球温暖化対策および持続可能なエネルギー活用の課題に対し、積極的に取り組んでまいりました。とりわけ、CO2排出削減や燃費の効率化は、環境配慮型輸送を実現する上で重要なテーマです。
このたび導入した「GasHeru(ガシェル)」は、トラックの屋根に設置可能な軽量薄膜ソーラーパネルで、車両の稼働中および停車中に太陽光にて電力を生成し、車両搭載のバッテリーへ電力を供給することができます。
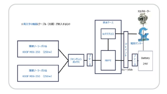
■「GasHeru(ガシェル)」の特長と仕組み
従来の車両では、エンジンによる駆動力を利用してオルタネーターが発電し、バッテリーへ充電する仕組みが採用されています。しかしこの方式では、エンジンへの負荷が高まり、燃料消費とCO2排出の増加につながります。
「GasHeru」は、発電した電力を直接バッテリーに供給することで、オルタネーターの負荷を軽減し、燃費および排出量の大幅な改善を可能にいたします。


■主な導入効果
- 燃費を10%以上削減
- エンジン負荷軽減によるメンテナンスコストの削減効果
- CO2排出量の大幅削減
- 災害時のBCP対策としても活用可能

■詳細・施工スケジュール

※設計・監修は、新明工業株式会社 https://www.shinmei.co.jp/
※企画・開発は、E キューブドゴールズ株式会社 https://ecubedgoals.com/jp/
※7月よりフランチャイズ展開を予定しております。

設置のご相談等につきましては、お気軽にお問合せください。
問合せ先
奥洲物産運輸株式会社
トラックソリューション部 (担当:菅井)
TEL:0225-82-5211
Email:n.sugai@oushu-bussan.co.jp
会社概要・販売元
会社名: 奥洲物産運輸株式会社
本社住所: 〒981-0504 宮城県東松島市小松字上二間堀176番地
TEL:0225-82-5211
FAX:0225-82-5219
Email:contact@oushu-bussan.co.jp
HP:https://oushu-bussan.co.jp/
採用HP:https://recruit.oushu-bussan.co.jp/
代表者:代表取締役 菅井 武英
設立: 昭和47年11月13日(1972年)
資本金: 30,000,000円
事業内容:
・一般貨物自動車運送事業
・自動車運送取扱事業
・倉庫業
・産業廃棄物収集運搬業
・石油製品販売業
・建築用資材販売
・発電事業
企業プレスリリース詳細へ
PR TIMESトップへ
ポストする




